公司簡介:
佛山市三水柏勤包裝有限公司成立于2019年06月21日,注冊地位于佛山市三水區白坭鎮金樂路4號(住所申報),法定代表人為王藝。經營范圍包括一般項目:金屬包裝容器及材料制造;金屬制日用品制造。(除依法須經批準的項目外,憑營業執照依法自主開展經營活動)
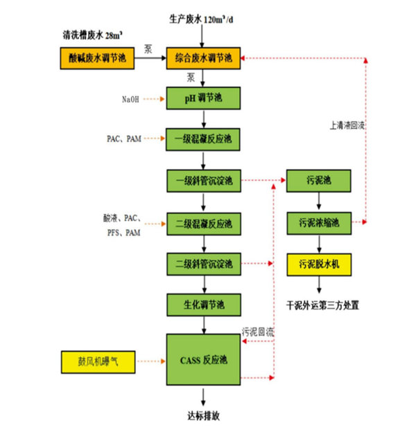
項目簡介:
1、技術指標:
(1)處理水量:120T/D
(2)進水水質,水質參數如下:
排放標準達到廣東省《水污染物排放限值》(DB44/26-2001)第二時段三級標準與《污水排入城鎮下水道水質標準》(GB/T31962-2015)B級標準的較嚴值。
(3)出水水質:
(4)運行方式:“手動/自動”運行
(5)水溫要求:系統調試運行水溫需大于5℃,低于該溫度系統暫停。
包裝廢水處理工藝流程:
